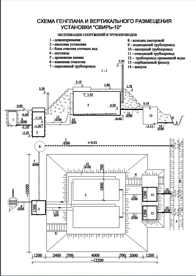
Свирь-10
очистное сооружение ливневых стоков
габариты: 4,0м х 1,8м х 2,5м
вес без учета воды: 3750 кг.
производительность: 10 л/сек.
Глубина подводящего патрубка: до 0,8 м.
Способ отвода: самотечный
Кол-во блоков: 2 шт.
Материал корпуса: сталь
Установка «СВИРЬ-10» с производительностью 10 л/сек. предназначена для очистки поверхностных сточных вод (дождевых и талых) на территориях автозаправочных станций, автостоянок, складов горюче-смазочных материалов, нефтебаз, промышленных зон и жилых районов с примерной площадью водосбора до 1 га.
Станция гарантирует 4-х ступенчатую очистку сточных вод, достигая показателей, соответствующих нормативным требованиям СНиП и НПБ 111-98.
- Очистка до норм ПДК
- Возможность допоставки дополнительных блоков очистных сооружений
- Возможно как подземное, так и наземное исполнение
- Автономная работа без участия людей
- Возможно изготовление станций любой производительности
- Строгое соответствие российским стандартам
Гарантия на установку - 3 года.
Срок эксплуатации - 30 лет.
Установка обеспечивает очистку указанных сточных вод до показателей, соответствующих нормативным требованиям к ПДК загрязнений в воде водоемов, что позволяет сбрасывать очищенные сточные воды непосредственно в водоем, в дренажные канавы, придорожные кюветы и т.п.
Полное соответствие НПБ111-98 (нормам противопожарной безопасности).
Ориентировочная площадь водосбора - 1 га.
Взвешенные вещества - до 500 мг/л поступающие стоки
до 6 мг/л - очищенная вода
Нефтепродукты - до 50 мг/л поступающие стоки
0,3…2,0 мг/л - очищенная вода
БПКполн - до 30 мг/л поступающие стоки
3…8 мг/л - очищенная вода
Документы